PURPOSE
This test is for equipment when subjected to damped oscillatory wave on supply, signal, control and ground. The damped oscillatory wave phenomena are divided into two parts. The first part is referred to as the slow damped oscillation frequencies between 100 kHz to 1 MHz. The second part is referred to as the fast damped oscillatory wave, includes frequencies of 3, 10 and 30 MHz.
Information on the phenomenon
SDOW: Slow damped oscillatory wave
This phenomenon is representative of the switching of disconnectors in HV/ MV open-air substations and is particularly related to the switching of HV busbars, as well as to the background disturbance in industrial plants.
FDOW: Fast damped oscillatory wave
The fast damped oscillatory wave immunity test should cover phenomena present in two specific environments:
• Substations of the power network (produced by switchgear and control gear).
• All installations exposed to the high-altitude electromagnetic pulse (HEMP).
Waveform

Click here to Enlarge
Fast damped oscillatory wave

Click here to Enlarge
Pulse specifications
|
|
Slow damped oscillatory wave
|
Fast damped oscillatory wave
|
|
100 kHz
|
1 MHz
|
3 MHz
|
10 MHz
|
30 MHz
|
|
Specifications, open circuit
|
|
Pk1 voltage, generator output
|
250 V to 3.0kV ± 10%
|
|
Pk1 voltage, CDN line to ground
|
250 V to 2.5kV ± 10%
|
|
Rise time (T1)
|
75ns ± 20%
|
5ns ± 30%
|
|
Oscillation frequency (1/T)
|
100 kHz ± 10%
|
1 MHz ± 10%
|
3 MHz ± 10%
|
10 MHz ± 10%
|
30 MHz ± 10%
|
|
Repetition rate (Trep)
|
20/s - 50/s
|
400/s
|
5000/s
|
|
Decay
|
Pk5 > 50% of Pk1 and Pk10 > 50% of Pk1
|
|
Burst duration
|
> 2 s
|
50 ms
|
15 ms
|
5 ms
|
|
Burst period
|
not specified
|
300 ms
|
|
Output impedance
|
200 ohm ± 20%
|
50 ohm ± 20%
|
|
Polarity of 1st half-period
|
Positive and Negative
|
|
Specifications, Short circuit
|
|
PK1 current, generator short circuit output
|
1.25 A to 15 A ± 20%
|
5 A to 60 A ± 20%
|
|
PK1 current, CDN short circuit output
|
1.25 A to 12.5 A ± 20%
|
9 A to 88 A ± 20%
|
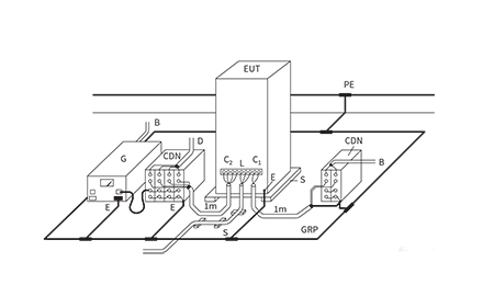
Test setup using a ground plane

Click here to Enlarge
Slow damped oscillatory wave

Click here to Enlarge
Test levels
|
Level
|
Open circuit output test voltage (kV)
|
|
Slow damped oscillatory wave
(100kHz, 1 MHz)
|
Fast damped oscillatory wave (3MHz, 10MHz, 30MHz)
|
|
Line to line
|
Line to ground
|
Line to ground
|
|
1
|
0.25
|
0.5
|
0,5
|
|
2
|
0.5
|
1
|
1
|
|
3
|
1
|
2a
|
2
|
|
4b
|
--
|
--
|
4
|
|
Xc
|
Special
|
Special
|
Special
|
Capacitive coupling clamp for FDOW
The clamp provides the ability to couple the fast damped oscillatory waves to the circuit under test without any galvanic connection to the terminals of the EUT’s port, shielding of the cables or any other part of the EUT.

Click here to Enlarge
FDOW: line-to-ground coupling

Click here to Enlarge
SDOW: line-to-line coupling

Click here to Enlarge
SDOW: line-to-ground coupling

Click here to Enlarge
View our Slow and Fast Damped Oscillatory Wave test solutions
